Ранее я уже неоднократно писал, что с падением цен на процессоры Intel Core X (прежде всего новой 10-й серии) и агрессивным поведением конкурента в лице AMD и ее нового Ryzen 3xxx рыночный сегмент ПК — Hi End Desktop (HEDT) как-то стал дешевле, вследствие чего получил большую привлекательность, приблизившись к массовым ПК. Напомню, что решения семейства HEDT имеют не только свои чипсеты (последний и актуальный от Intel — X299), но и отдельный сокет LGA2066, а также ранее компания Intel ценами четко разделила сегменты (процессоры Core X стоили в разы дороже процессоров для массового рынка, да и материнские платы на Х299 дешевизной не отличались).
Несколько лет назад конкурент Intel последовал примеру и примерно также разделил ПК на сегменты: массовые (так называемые «простые компы»), возглавляемые Ryzen 3/5/7/9; и HEDT (так называемые «премиальные компы»), которые возглавили уже процессоры Ryzen Threadripper. Но год назад ранее четко обозначенное сопоставление соответствующих сегментов Intel и AMD стало размываться, а выход AMD Ryzen 3xxx поколения полностью снес размежевания Desktop-HEDT (когда тот же Ryzen 9 3950X, формально относящийся к массовому сегменту, легко обходит многие Core X, будучи дешевле). Ситуацию с позиционированием ценовых рыночных сегментов в Х86 полностью превратил уже в винегрет выпуск последних Core X (i9-10xxx), которые сразу появились в продаже по сравнительно низким относительно предыдущих поколений ценам.
Короче, сегмент HEDT забурлил, чем воспользовались производители материнских плат. Ведь новые процессоры от AMD потребовали сопровождающих их системных чипсетов, так что на только AMD X570, но и TRX40 стали появляться в массовых исполнениях. Разумеется, тот факт, что новые Intel Core i9-10xxxX имеют на 4 линии PCI-E больше (чем предыдущее поколение), поспособствовал тому, что появился стимул осуществить новую волну выпуска материнских плат на старом добром Intel X299, к тому же сейчас появились уже новые контроллеры типа USB 3.2 Gen2x2, которых 2,5 года назад просто не было.
Конечно же, мы все знаем, что HEDT отличается от массового сегмента главным образом тем, что процессоры обладают не только более высоким числом PCI-E портов, но существенно большим количеством ядер (не привычным 4-8 у массовых продуктов, а от 12 и выше). Да, когда мы ведем речь об играх, следует помнить, что лидером «гейминга» до сих пор остается Intel Core i9-9900K с его 8 ядрами и 16 потоками. Никакие HEDT процессоры не способны дать более высокую производительность, потому что разработчики игр нацелены на массовую аудиторию, имеющую в своем арсенале в основном на сегодня процессоры Intel, при этом массово — с 4 ядрами и редко — с 8. Поэтому HEDT платформы явно не для гейминга в чистом виде. Однако следует понимать, что пользователь этого сегмента может же не только заниматься рендерингом, проектно-вычислительными задачами и стримингом, но не против поиграть (к тому же на такой мощнейшей платформе), при этом в самые современные игры на высоких настройках качества (кто может потратить 100 — 150 тысяч рублей на топовый процессор, тот может позволить себе купить и самую топовую видеокарту типа GeForce RTX 2080 Ti, которая поднимет планку производительности в графике, поэтому наличие мощного CPU придется очень кстати).
Собственно, по этой причине и появились геймерские версии плат на всех чипсетах HEDT.
Однако все же производители в этом сегменте уделяют внимание и тем, кому гейминг особо не важен, но намного важнее скорость обработки данных, возможность широкой многозадачности без каких-либо тормозов и упоров в системные лимиты, то есть создателям контента, творческим личностям, работающим в разных сферах, где требуются серьезные вычислительные ресурсы.
Сегодня мы изучаем как раз вот такого рода продукт из арсенала компании MSI. А именно материнскую плату, основанную на X299, и подчеркнуто названную Creator, то есть как раз «создатель». Плата MSI Creator X299 на момент написания материала только-только стала появляться в продаже по ценам от 35 тысяч рублей.
Конечно, это не 60 или более тысяч рублей (стоимость некоторых премиальных плат может доходить сейчас до 100 тысяч и выше), но все равно весьма дорого, и такие продукты нацелены исключительно на фанатов всего самого крутого и производительного. Надо еще раз отметить, что сегодня можно встретить материнские платы на чипсетах массового сегмента ПК, но премиального уровня, которые могут быть сильно дороже относительно простых материнок сегмента HEDT. В общем, тот самый «винегрет».
Так что каждое изучение такого рода плат заслуживает внимания, потому что, конечно же, хочется получить ответ: оно стоит такой цены или нет.
Итак, MSI Creator X299 на очереди.
MSI Creator X299 поставляется в большой коробке с фирменным дизайном MSI (с драконом). Коробка имеет ручку для переноски.
Внутри коробки есть два отсека: для самой материнской платы и остального комплекта.
В комплекте поставки, кроме традиционных элементов типа руководства пользователя и кабелей SATA (что уже много лет является обязательным набором ко всем материнкам), есть выносная антенна с подставкой для беспроводных соединений, разветвители для подключения подсветок, винтики для монтажа модулей M.2, карта расширения Thunderbolt 3, еще одна карта расширения M.2 Xpander-Aero (которая внешне очень похожа на бюджетную видеокарту, но служит для накопителей форм-фактора M.2 (в нее можно установить сразу 4 подобных накопителя), провод с термодатчиком, кабели-разветвители для подсветки ARGB, кабели для подключения подсветок от Corsair, накопитель типа USB Flash drive, бонусные стикеры.
Стоит отметить, что «заглушка» на заднюю панель с разъемами уже смонтирована на самой плате. Фирменное ПО поставляется на флеш-накопителе. Впрочем программное обеспечение за время путешествия платы к покупателю все равно успевает устареть, так что придется его обновлять с сайта производителя сразу после покупки.
Форм-фактор
Форм-фактор ATX имеет размеры до 305х244 мм, а E-ATX — до 305×330 мм. Материнская плата MSI Creator X299 имеет размеры 305×272 мм, поэтому выполнена в форм-факторе E-ATX, и на ней имеются 9 монтажных отверстий для установки в корпус. Внимание! Размеры платы весьма большие, поэтому перед приобретением требуется обмерить внутреннее пространство в корпусе.
На оборотной стороне элементы имеются, в частности, ряд усилителей сигнала для шины PCI-E, некоторые контроллеры и другая мелкая логика. Обработан текстолит неплохо: во всех точках пайки срезаны острые концы срезаны.
Технические характеристики
Традиционная таблица с перечнем функциональных особенностей.
| Поддерживаемые процессоры | Intel Core X 7-го, 9-го и 10-го поколений |
|---|---|
| Процессорный разъем | LGA 2066 |
| Чипсет | Intel X299 |
| Память | 8 × DDR4, до 256 ГБ, до DDR4-4266 (XMP), четыре канала |
| Аудиоподсистема | 1 × Realtek ALC1220 (7.1) |
| Сетевые контроллеры | 1 × Intel WGI219-AT Ethernet 1 Гбит/с 1 × Aquantia AQtion AQC107 (Ethernet 10 Гбит/с) 1 × Intel Dual Band Wireless AX200NGW/CNVi (Wi-Fi 802.11a/b/g/n/ac/ax (2,4/5 ГГц) + Bluetooth 5.0) |
| Слоты расширения | 4 × PCI Express 3.0 x16 (режимы x16, x16+x16 (SLI/CrossFire), x16+x16+x8 (CrossFire)), имеются нюансы из-за разных версий CPU, более детально смотри раздел периферии |
| Разъемы для накопителей | 8 × SATA 6 Гбит/с (X299) 2 × M.2 (CPU, PCI-E 3.0 x4 для устройств формата 2242/2260/2280/22110) 1 × M.2 (X299, PCI-E 3.0 x4/SATA для устройств формата 2242/2260/2280/22110) |
| USB-порты | 4 × USB 2.0: 2 внутренних разъема на 4 порта (X299) 2 × USB 2.0: 2 порт Type-A (черные) на задней панели (X299) 4 × USB 3.2 Gen1: 2 внутренних разъема на 4 порта (X299) 7 × USB 3.2 Gen1: 7 портов Type-A (красные) на задней панели (ASMedia) 1 × USB 3.2 Gen2x2: 1 порт Type-C на задней панели (ASMedia) 1 × USB 3.2 Gen2: 1 внутренний разъем Type-C (ASMedia) |
| Разъемы на задней панели | 1 × USB 3.2 Gen2x2 (Type-C) 2 × USB 2.0 (Type-A) 7 × USB 3.2 Gen1 (Type-A) 2 × RJ-45 5 аудиоразъемов типа миниджек 1 × S/PDIF (оптический, выход) 2 антенных разъема кнопка сброса CMOS кнопка перепрошивки BIOS — Flashback |
| Прочие внутренние элементы | 24-контактный разъем питания ATX 3 8-контактных разъема питания EPS12V 1 4-контактный разъем питания «Molex» 1 слот M.2 (E-key), занят адаптером беспроводных сетей 1 разъем для подключения портов USB 3.2 Gen2 Type-C 2 разъема для подключения 4 портов USB 3.2 Gen1 2 разъема для подключения 4 портов USB 2.0 8 разъемов для подключения 4-контактных вентиляторов (поддержка помп ЖСО) 1 разъем для подключения неадресуемой RGB-ленты 2 разъема для подключения адресуемой ARGB-ленты 1 разъем аудио для передней панели корпуса 1 разъем для подключения подсветок от Corsair 1 разъем для подключения TPM 1 разъем для подключения плат с Thunderbolt 2 разъема для подключения управления с передней панели корпуса 1 разъем включения режима LN2 1 переключатель Slow Mode 1 переключатель сброса CMOS 1 переключатель разгона OC Genie 1 кнопка переключения BIOS 1 кнопка включения питания Power 1 кнопка перезагрузки Reset точки для измерения напряжений |
| Форм-фактор | E-ATX (305×272 мм) |
| Средняя цена | 37 тысяч рублей на момент публикации обзора |
Основная функциональность: чипсет, процессор, память
То, что данная плата относится к флагманским (даже если не принадлежит к семейству MEG), ощущается сразу, как только берешь ее в руки.
Это и количество портов, слотов, кнопок и прочих разъемов. Плюс солидное охлаждение.
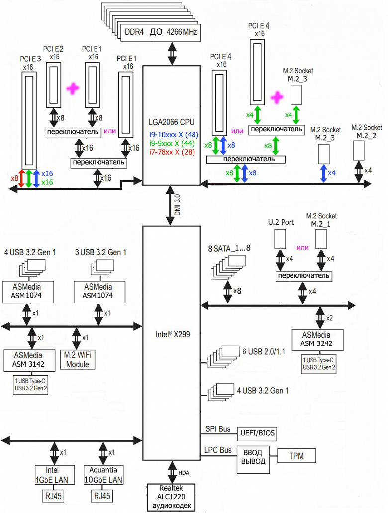
Схема работы связки чипсет+процессор.
Появление корректировки в блок-схеме Х299 (желтым цветом) обязано обновлению процессоров (а не чипсета): Core i9-10xxxX имеют уже 48 линий PCI-E, а также способны работать с более быстрой памятью (хотя 2933 МГц — это официально установленная Intel граница, производители вольны в каждом случае ставить лимиты по частотам выше, а также применять XMP-профили модулей памяти).
Процессоры Intel Core i9-7xxxX/9xxxX/10xxxX (совместимые с сокетом LGA2066 и поддерживаемые Х299) имеют 28 (Core 78xxX) или 44 (Core 79xxX/99xxX) или 48 (Core 10xxxX) линий ввода-вывода (включая PCI-E 3.0), не имеют USB и SATA портов. При этом взаимодействие с X299 идет по особому каналу Digital Media Interface 3.0 (DMI 3.0), и линии PCI-E на это не расходуются. Все PCI-E линии процессора идут на слоты расширения PCI-E (в отдельных случаях и на порты M.2).
В свою очередь чипсет X299 поддерживает в сумме 30 линий ввода/вывода, которые могут конфигурироваться в порты USB, SATA, PCI-E. При этом поддерживается до 14 портов USB, из которых может быть до 10 портов USB 3.2 Gen1 (Gen2 не поддерживается), ну и до 14 портов USB 2.0 (они не относятся к HSIO линиям, со своим контроллером). Поддерживается также до 8 портов SATA и до 24 портов PCI-E 3.0.
Таким образом в сумме от тандема X299+Core X мы получаем по максимуму:
- 28/44/48 PCI-E 3.0 линий для видеокарт или иной периферии с PCI-E интерфейсом (от процессора);
- суммарно 14 портов USB, внутри которых до 10 портов USB 3.2 Gen1, до 14 портов USB 2.0 (от чипсета);
- 8 портов SATA 6Гбит/с (от чипсета);
- 24 порта PCI-E 3.0 (от чипсета).
Понятно, что если всего 30 высокоскоростных портов, то все указанные выше порты должны укладываться в этот лимит. Так что, скорее всего будет дефицит линий PCI-E, и свободно конфигурируемых в какие-то дополнительные порты/слоты линий PCI-E тут нет, и в этом еще одно кардинальное отличие платформ Intel от AMD.
Еще раз надо напомнить, что MSI Creator X299 поддерживает процессоры Intel Core X 7-го, 9-го и 10-го поколений (SkyLake-X, CascadeLake-X), устанавливаемые в сокет LGA 2066.
Для установки модулей памяти на плате MSI имеется восемь DIMM-слотов (для работы памяти в Quad Channel в случае использования всего 4 модулей их следует устанавливать в А1, B1, C1 и D1. Плата поддерживает небуферизованную память DDR4 (non-EСС), а максимальный объем памяти составляет: 256 ГБ при использовании UDIMM последнего поколения по 32 ГБ совместно с процессорами Core i9 10000X/9000Х; 128 ГБ в остальных случаях. Поддерживаются профили XMP.
Слоты DIMM имеют металлическую окантовку, которая препятствует деформации слотов и печатной платы при установке модулей памяти и защищает от электромагнитных помех, и которая обычно всегда является составной частью флагманского набора у материнских плат.
Основными «потребителями» возможностей PCI-E являются накопители и видеокарты, так что переходим к периферии.
Периферийная функциональность: PCI-E, SATA, разные «прибамбасы»
Выше мы изучили потенциальные возможности тандема X299+Core X, а теперь посмотрим, что из этого и как реализовано в данной материнской плате.
Итак, кроме USB-портов, к которым мы подойдем позже, чипсет Х299 обладает 24 PCI-E линиями. Считаем, сколько линий уходит на поддержку (связь) с тем или иным элементом (надо учитывать, что из-за дефицита PCI-E линий некоторые элементы периферии делят их, и потому использовать одновременно нельзя: для этих целей у материнской платы существует некоторое количество мультиплексоров):
- Переключатель: или порт M.2_1 (4 линии), или порт U.2 (4 линии): максимум 4 линии;
- ASMedia ASM1074 (4 USB 3.2 Gen1 на задней панели) (1 линия);
- ASMedia ASM1074 (3 USB 3.2 Gen1 на задней панели) (1 линия);
- ASMedia ASM3142 (1 USB 3.2 Gen2 на 1 внутреннем разъеме) (1 линия);
- ASMedia ASM3242 (1 USB 3.2 Gen2x2 на задней панели) (2 линии);
- Intel WGI219V (Ethernet 1Gb/s) (1 линия);
- Aquantia AOC107 (Ethernet 10 Gb/s) (1 линия);
- Intel AX200 WIFI/BT (Wireless) (1 линия);
- 8 портов SATA (8 линий)
Собственно, 20 линий PCI-E оказались заняты, то есть чипсет загружен портами PCI-E явно не полностью (впрочем впереди еще подсчет USB-портов). В чипсете Х299 имеется контроллер High Definition Audio (HDA), связь с аудиокодеком идет путем эмуляции PCI шины.
Теперь посмотрим выше на то, как работают процессоры в данной конфигурации. У нас может быть три вида CPU: с 48, 44 и 28 линиями PCI-E.
- Слоты PCI-E1 x16 и PCI-E2 x16 всегда в сумме имеют 16 линий (возможны варианты: x16+x0, x8+x8)(i9-10xxxX +16=16, i9/i7-9xxxX/79xxX +16=16, i7-78xxX +16=16);
- Переключатель: если CPU с 48 или 44 линиями PCI-E, то слот PCI-E3 x16 получает 16 линий; в противном случае (CPU с 28 линиями PCI-E) — 8 линий (i9-10xxxX +16=32, i9/i7-9xxxX/79xxX +16=32, i7-78xxX +8=24);
- Переключатель: если CPU с 48 линиями PCI-E, то слот PCI-E4 x16 всегда получает 8 линий; в случае CPU с 44 линиями PCI-E — делит ресурсы с M.2_3 портом: 4 + 4 (суммарно получает 8 линий; в случае CPU с 28 линиями PCI-E) — слот PCI-E4 x16 отключен (i9-10xxxX +8=40, i9/i7-9xxxX/79xxX +4=40, i7-78xxX +0=24);
- Порт M.2_2 всегда имеет 4 линии (i9-10xxxX +4=44, i9/i7-9xxxX/79xxX +4=44, i7-78xxX +4=28);
- Порт M.2_3 в случае CPU c 48 линиями PCI-E получает 4 линии, в случае с CPU c 28 линиями PCI-E — отключен (i9-10xxxX +4=48, i9/i7-9xxxX/79xxX +0=44, i7-78xxX +0=28)
Итак, у всех Core i9-10xxxX, Core i9/i7-9xxxX/79xxX, Core i7-78xxX все линии полностью распределены.
Рассмотрим периферию, которая «пожирает» те самые ресурсы, о которых я выше говорил. Начнем со слотов PCI-Eх16, их «кормит» не чипсет X299, а процессор.
Начнем со слотов PCI-E.
На плате есть 4 слота PCI-E x16 (для видеокарт или других устройств). У процессора есть 28/44/48 линий PCI-E 3.0, они все идут на указанные слоты. Вот так выглядит схема распределения:
Владельцам i9-10xxxX и i7/i9-9xxxX/79xxX можно смело ставить пару видеокарт в первый и третий (по общему счету) слоты, каждая получит по-прежнему 16 линий PCI-E. И лишь имеющие 28 линий PCI-E процессоры третий PCI-Ex16 слот переведут в х8, и тандем видеокарт получит не х16+х16, а х16+х8.
А если уже кому-то очень захочется заполучить комбинацию из трех видеокарт (на сегодня это актуально только для технологии AMD CrossFireX), то владельцы только самых последних i9-10xxxX получат х16+х16+х8. А вот комбинация из трех видеокарт владельцам предыдущих CPU c 44 линиями доступна лишь в том случае, если порт M.2_3 не используется (в противном случае слот PCI-E4 x16 перейдет в режим х4, и CrossFire из трех видеокарт станет недоступным). Для процессоров типа i7-78xxX установка трех видеокарт в режиме CrossFire недоступна (несмотря на то, что три первых PCI-E слота могут работать в режиме х8 каждый, технология требует установки третьей карты именно в PCI-E4 x16, который для процессоров с 28 линиями недоступен).
Второй слот PCI-Ex16 работает максимально в режиме х8, и его можно вполне использовать для любой периферии, включая NVMe-накопители, создавая очень быстрые RAID-массивы. Кстати, если вы планируете установить дополнительную карту расширения M.2 Xpander-Aero с четырьмя накопителями M.2 на ней, то, как понимаете, ей потребуется 16 линий, то есть либо первый, либо третий слот PCI-E, что уже вряд ли позволит образовать Nvidia SLI или AMD CrossFire. Впрочем, материнская плата все же нацелена не на геймеров, а на проектировщиков/создателей контента, которым вряд ли все эти игровые технологии нужны.
У данной платы распределение линий PCI-E между слотами в случае использования более одной видеокарты для разных процессоров, — достаточно витиеватое, а также необходимо переключение слотов M.2_3 и PCI-E4 x16, поэтому востребованы мультиплексоры ASM1480 от ASMedia.
Как и слоты для памяти, слоты PCI-E x16 имеют металлическое армирование из нержавеющей стали, которое увеличивает их надежность (что может быть важным в случае довольно частой смены видеокарт, но что более важно: такой слот легче выдержит нагрузку на изгиб в случае установки очень тяжелой видеокарты топового уровня). Кроме того, такая защита предохраняет слоты от электромагнитных помех.
А вот расположение PCI-E слотов может не позволить габаритным воздушным системам охлаждения разместиться, не потеснив видеокарту в первом слоте. Тут надо тщательно измерять. А вот смонтировать ЖСО любого уровня и класса — легко.
Для поддержания стабильных частот на шине PCI-E (и для нужд оверклокеров) имеется внешний тактовый генератор.
А также шину поддерживают многочисленные ре-драйверы (усилители сигнала).
На очереди — накопители.
Всего у платы 8 разъемов Serial ATA 6 Гбит/с + 3 слота для накопителей в форм-факторе M.2 + 1 порт U.2. (Еще один слот M.2, спрятанный под кожухом блока разъемов задней панели, занят контроллером беспроводных сетей Wi-Fi/Bluetooth.). Все порты SATA реализованы через чипсет X299.
Все порты поддерживают создание RAID.
Теперь про M.2. Материнская плата имеет богатый ассортимент гнезд такого форм-фактора. Три — на самой плате.
Один из слотов M.2_1 поддерживает модули с любым интерфейсом, а два других M.2_2 и M.2_3 — только с PCI-E интерфейсом. Во все слоты можно установить модули размером до 22110 включительно.
Все слоты M.2 имеют свои радиаторы с термоинтерфейсами.
Еще раз отмечу, что все слоты поддерживает модули с любыми существующими размерами, а модули с интерфейсом SATA можно установить только в один слот — M.2_1, который получает данные от чипсета Х299 (ну знатокам понятно, что процесс обмена информацией с процессором не прямой, хотя шина CPU-X299 сейчас очень быстрая).
Также имеется порт U.2 (который на сегодня уже устарел, однако в MSI решили пока от него полностью не отказываться), он делит ресурсы с тем самым M.2_1 (хотя нигде в блок-схемах MSI об этом не говорится, но это факт).
Разумеется M.2_1 можно использовать для Intel Optane Memory (но только при условии использования Core i9 10xxxX).
Остальные два M.2_2 и M.2_3 поддерживают накопители с интерфейсом только PCI-E, при этом также можно установить накопители любых размеров. Оба слота обслуживаются процессором напрямую, именно поэтому старые Core X (i7-78xx X) с 28 линиями PCI-E не поддерживают нижний слот M.2_3 (просто не хватает линий).
Но это не все. Я рассказал лишь о трех слотах M.2 на самой материнке, но в комплект поставки входит специальная карта MSI M.2 Xpander-Aero. Производитель позиционирует рассматриваемую сегодня материнскую плату как продукт для дизайнеров, архитекторов (в том числе и имеющих дело с 3D-моделированием), инженеров, работающих с огромными массивами данных, когда требуется высоченная скорость их перекачки.
Поэтому с материнской платой поставляется особая карта, способная вместить на себе аж 4 модуля форм-фактора M.2.
Разумеется, все накопители должны иметь интерфейс PCI-E. В принципе вставлять эту карту можно в любой свободный слот х16 (у нас все 4 слота «длинные»), но надо помнить, что каждый M.2 модуль для максимальной производительности требует 4 линии PCI-E, поэтому перед тем, как заполнять карту накопителями, следует изучить раскладку PCI-E слотов и определить тот слот, в который придется ставить эту карту расширения. Разумеется, есть возможность создавать крайне быстрые RAID-массивы с использованием SSD, вставленных в данный адаптер.
Расскажем и о других «прибамбасах» на плате. Конечно же, есть кнопки питания и перезагрузки.
Для размещения прошивки UEFI/BIOS использованы микросхемы Winbond 25Q128FWSQ: плата имеет две копии BIOS, переключения между ними осуществляются с помощью специального переключателя, он также виден на фотографии выше.
Несмотря на то, что данная плата не предназначена для оверклокеров-энтузиастов, все равно знаменитый «барабан» оверклокинга OC Genie 4 Knob (с которым мы уже давно знакомы по топовой серии MEG у MSI) имеется.
Эта штучка — по сути набор предустановленных параметров работы системы при оверклокинге: чем выше номер позиции — тем экстремальнее разгон. Работает это так: вначале надо в BIOS включить аппаратный режим этого OC Genie 4 Knob, затем выключив ПК, выставить нужное положение на «барабане». После включения материнская плата автоматически выставит все предустановленные параметры работы процессора и памяти согласно положению OC Genie.
Собственно, вот таблица предустановленных максимальных частот работы CPU для разных семейств процессоров и положений «барабана».
Сразу же скажу, что параметры заданы подчас очень жесткие, и лучше положения OC Genie после 4-го — не использовать. Впрочем, на данной плате есть средства и повышения стабильности работы даже на экстремальном разгоне.
При этом лучше включить особый режим LN2 для повторного запуска (происходит автоматическая настройка системы питания на максимально гибкий режим работы).
Сбросить настройки CMOS можно как кнопкой на задней панели, так и через перемычку на самой плате.
Для оверклокеров имеются и точки измерения вольтажей различных подсистем питания материнской платы.
Имеется особое гнездо для подключения термодатчика (провод с ним также есть в комплекте).
У платы еще есть световые индикаторы, сообщающие о проблемах с тем или иным компонентом системы.
Если после включения компьютера к моменту перехода на загрузку ОС все индикаторы погасли, то проблем нет. Более того, по самой плате разбросаны и другие индикаторы: работы накопителей, актуальность одной из двух версии BIOS. А также есть и светодиоды, показывающие работу XMP профиля памяти.
Продолжая разговор о световых индикаторах, надо упомянуть и возможности материнской платы по подключению RGB-подсветки. Имеется четыре разъема для подключения любых устройств этого плана: 2 разъема для подключения адресуемых (5 B 3 A, до 15 Вт) ARGB-лент/устройств, 1 разъем неадресуемых (12 В 3 А, до 36 Вт) RGB-лент/устройств и 1 разъем для проприетарных коннекторов подсветки от Corsair.
Схемы подключения стандартны для всех материнских плат, поддерживающих подсветку:
Контроль по синхронизации работы подсветок возложен на чип NUC126NE4AE от Nuvoton.
Разумеется, есть и традиционный набор штырьков FPanel для подключения проводов к передней (а сейчас уже часто и верхней или боковой или все это сразу) панели корпуса.
Также на плате имеется традиционный разъем TPM: для подключения устройств проверок и безопасности.
А вот микроконтроллер NCT7802Y от Nuvoton управляет технологией «холодной» прошивки BIOS без включения самой платы (наличие ОЗУ, процессора и прочей периферии необязательно, нужно лишь подключить питание) — Flash BIOS.
Для такого обновления BIOS версию прошивки надо вначале переименовать в MSI.ROM и записать в корень на USB-«флешку», которая вставляется в особо отмеченный порт USB. Ну и запуск через кнопку, которую надо держать 3 секунды (см.видеоролик ниже).
Требуется лишь подключение разъемов питания к материнской плате (наличие CPU, памяти, видеокарты — необязательно). При запуске прошивки таким макаром система стартует, а по окончании прошивания — выключится.
Периферийная функциональность: USB-порты, сетевые интерфейсы, ввод-вывод
Продолжаем рассматривать периферию. Теперь на очереди USB-порты. И начнем с задней панели, куда выведены большинство из них.
Повторим: чипсет X299 способен реализовать 14 выделенных портов USB всех типов (из них до 10 — USB 3.2 Gen1, до 14 — USB 2.0). Часть портов жестко фиксирована именно как USB, а часть может переконфигурироваться при надобности. Также мы помним и про 24 линии PCI-E, которые идут на поддержку накопителей, сетевых и иных контроллеров (я выше уже показал на что и как расходуются 20 линий из 24).
И что мы имеем? Всего на материнской плате — 19 портов USB:
- 1 порт USB 3.2 Gen2x2 (самый быстрый на сегодня!): реализован через контроллер ASMedia ASM3242 (на связь с ним потрачено 2 линии PCI-E от X299) и представлен портом Type-C на задней панели;
- 1 порт USB 3.2 Gen2: реализован через контроллер ASMedia ASM3142 (на связь с ним потрачена 1 линия PCI-E) и представлен 1 внутренним портом Type-C (для подключения такого же разъема на передней панели корпуса);
- 11 портов USB 3.2 Gen1: 7 реализованы через два контроллера ASMedia ASM1074 (на связь с ними потрачено 2 линии PCI-E) и представлены 7 портами Type-A на задней панели (красные); еще четыре реализованы через X299 и представлены 2 внутренними разъемами на 4 порта;
- 6 портов USB 2.0/1.1: все реализованы через X299: два представлены портами Type-A на задней панели (черные, один из них используется для Flash BIOS), 4 других представлены 2 внутренними разъемами на 4 порта.
Итак, через чипсет X299 реализовано 4 USB 3.2 Gen1 + 6 USB 2.0 = 10 выделенных портов. Плюс 20 линий PCI-E, выделенные на поддержку иной периферии (включая те же самые контроллеры USB). Итого у X299 реализовано все 30 высокоскоростных портов.
Все быстрые USB порты Type-A/Type-C оснащены ре-драйверами ASM1543 от ASMedia, дающими устойчивый вольтаж, способный обеспечить быструю зарядку мобильных гаджетов через них.
Наконец, ключевая особенность данной материнской платы, выделяющая ее среди остальных, это поддержка Thunderbolt 3. При этом на самой плате нет такого контроллера, однако имеется гнездо для подключения внешнего контроллера, а в комплекте поставки есть и сам контроллер в виде карты расширения.
Основной контроллер — JHL6540.
Данная версия интерфейса, разработанного Intel, поддерживает скорость передачи данных до 40 Гбит/с и до 6 устройств с одного выхода (через хабы). Главная особенность реализации Thunderbolt 6540 — возможность вывода изображения на два приемника с разрешением до 4К на каждом! Два разъема Type-C на заднем брекете карты расширения как раз и обслуживаются Intel JHL6540 и могут работать как в режиме простого USB 3.2 Gen2, так и Thunderbolt 3.
Наверное, вы обратили внимание, что у этой карты есть два DisplayPort 1.4, работающие только на вход. Сделано это именно ради реализации Thunderbolt 3: выход видеокарты соединяется со входом DP на карте Thunderbolt, а уже с выхода Type-C/Thunderbolt изображение передается на монитор или телевизор. Для подключения видеокарты ко входу DisplayPort на материнской плате можно использовать обычный кабель DisplayPort (говорят, что могут быть проблемы из-за длины кабеля, и не все подойдут). Разумеется, точно также можно подключить, например, вторую видеокарту к другому порту DP на карте Thunderbolt.
В сумме теоретически можно подключить до 6 устройств, учитывая, что Thunderbolt 3.0 способен передавать в 8 раз быстрее, чем USB 3.2 Gen1.
Теперь о сетевых делах.
Материнская плата хорошо оснащена средствами связи. Имеется обычный Ethernet-контроллер Intel WGI219V, способный работать по стандарту 1 Гбит/с. Он распаян с оборотной стороны.
Также есть и скоростной Ethernet-контроллер AOC107 от Aquantia, способный работать на скоростях до 10 Гбит/с.
В принципе, как я уже говорил ранее, такое двойное Ethernet-соединение дает три преимущества:
- Суммарная производительность (эффективный обмен информацией) вырастает;
- Повышается стабильность обеспечения связи в случае подключения к двум провайдерам и обрыве связи от одного из них;
- Безопасность: можно жестко разделить внутреннюю сеть (со своим роутером) с внешней сетью (Интернет).
Имеется и комплексный беспроводной адаптер на контроллере Intel AX-200NGW, через который реализованы Wi-Fi 6 (802.11a/b/g/n/ac/ax) и Bluetooth 5.0. Он установлен в слот M.2 (E-key), и его разъемы для привинчивания выносных антенн выведены на заднюю панель.
Заглушка, традиционно надеваемая на заднюю панель, в данном случае уже надета, и изнутри экранирована для снижения электромагнитных помех.
Теперь про блок ввода-вывода, разъемы для подключения вентиляторов и т. п. Разъемов для подключения вентиляторов и помп — 8. Схема размещения коннекторов для систем охлаждения выглядит так:
Через ПО или BIOS контролируется все 8 гнезд для подключения воздушных вентиляторов: вентиляторы могут управляться как через ШИМ, так и банальным изменением напряжения/тока, для этих целей имеется второй контроллер NCT7802Y от Nuvoton.
Он тесно связан с основным контроллером от той же компании (осуществляющий получение информации с датчиков (мониторинг, а также Multi I/O).
Аудиоподсистема
Аудиоподсистема здесь ничем не отличается от традиционных: практически во всех современных материнских платах звуком заведует аудиокодек Realtek ALC1220. Он обеспечивает вывод звука по схемам до 7.1.
Никаких ЦАП не добавили. В аудиоцепях платы применяются «аудиофильские» конденсаторы Nichicon Fine Gold.
Аудиотракт вынесен на угловую часть платы, не пересекается с другими элементами. Разумеется, левый и правый каналы разведены по разным слоям печатной платы. Все аудиоразъемы на задней панели имеют позолоченное покрытие, однако не сохранена привычная цветовая окраска разъемов (которая неплохо помогает подключать нужные штекеры без вглядывания в их наименование). Но при этом все гнезда промаркированы.
В целом очевидно, что это стандартная аудиоподсистема, способная удовлетворить запросы большинства пользователей, не ожидающих от звука на материнской плате чудес.
Для тестирования выходного звукового тракта, предназначенного для подключения наушников или внешней акустики, мы использовали внешнюю звуковую карту Creative E-MU 0202 USB в сочетании с утилитой RightMark Audio Analyzer 6.4.5. Тестирование проводилось для режима стерео, 24-бит/44,1 кГц. Во время тестирования ИБП тестового ПК физически отключался от электросети и работал на аккумуляторе.
По результатам тестирования аудиотракт на плате получил оценку «Хорошо» (оценка «Отлично» практически не встречается на интегрированном звуке, все же это удел уже полноценных звуковых карт).
Питание, охлаждение
Для питания платы на ней предусмотрены 4 разъема: в дополнение к 24-контактному ATX здесь есть еще три 8-контактных EPS12V (использование третьего — опционально).
Также имеется 4-контактный разъем EZ Plug типа Molex в нижней части платы около слотов PCI-E, который может потребоваться для стабилизации питания слотов при мультиграфической конфигурации системы. Его использование также опционально.
Система питания очень внушительная (собственно и не удивительно: ведь материнская плата самого топового уровня и для процессоров, которые очень много потребляют).
Схема питания выполнена по 13 фазной схеме.
Двенадцать фаз (каждый канал имеет суперферритовую катушку и MOSFET ISL99360 (на 90А)) отведены на ядро процессора, а одна фаза (имеющая уже TDA21472 на 70 A) — на Uncore.
Мы видим честную фазовую схему без удвоителей фаз (их просто на плате нет). Управляет фазами цифровой контроллер Nova-1, распознать который не удалось (однако есть сведения, что это перемаркированный контроллер от Infineon).
Возможно, что все же управление фазами идет по схеме 6+1 (то есть по-парно, когда контроллер одновременно управляет двумя фазами). Сложно точно сказать.
Что касается модулей оперативной памяти: каждый из двух блоков DIMM имеет по двухфазной системе питания.
Каждая схема питания имеет свой ШИМ-контроллер IR35204 от Infineon.
Теперь про охлаждение.
Все потенциально сильно греющиеся элементы имеют свои собственные радиаторы.
Как мы видим, охлаждение чипсета (один радиатор) организовано отдельно от силовых преобразователей. VRM-секция имеет свой мощный радиатор, а еще один радиатор имеется около задней панели — призван охлаждать Aquantia (Aqtion AOC107 (скоростной сетевой контроллер). Оба радиатора связаны тепловой трубкой под прямым углом друг ко другу.
Все радиаторы обходятся без вентиляторов.
Для трех модулей M.2, как я уже выше отмечал, есть свои радиаторы с термоинтерфейсами. Они крепятся самостоятельно и не принимают участие в общей схеме охлаждения (хотя и кажется, что прикручены к чипсетному радиатору).
Над аудиоподсистемой установлен пластиковый кожух соответствующего дизайна, привычного кожуха над блоком разъемов задней панели нет, ибо его место занял радиатор.
Еще раз хочу отметить, что система питания колоссально мощная, здесь налицо большой запас прочности и стабильности.
Подсветка
Топовые платы MSI всегда имеют красивую подсветку. Как правило, светодиоды образуют эффекты на кожухе, покрывающем задний блок с разъемами, а также подсвечены радиатор чипсета. В данном случае так и есть. Видеоролики ниже наглядно демонстрируют отличное вписывание подсветки матплаты в общий концепт ПК.
Так же мы помним про 3 разъема для подключения внешней подсветки, и всем этим можно управлять через программу Dragon Center.
Который раз уже наверно пишу, но хочется все равно отметить, что сейчас как правило, практически все топовые решения (будь то видеокарта, материнская плата или даже модули памяти) оснащаются красивыми модулями подсветки, положительно влияющими на эстетическое восприятие.
Моддинг — это нормально, это красиво, подчас просто стильно, если все подобрано со вкусом.
Надо сказать, что ряд производителей моддинговых корпусов с уже вмонтированной подсветкой «сертифицируют» поддержку программ ведущих производителей материнских плат, включая MSI. А кому не нравится — всегда подсветку можно выключить через то же ПО (или в BIOS).
Программное обеспечение под Windows
Все программное обеспечение можно скачать с сайта производителя MSI.com.
Основная программа — Creator Center. Это, можно сказать, сестра популярной утилиты Dragon Center (однако вторая предназначена для геймерских плат).
Собственно, понятно, что как правило, те, кто приобретает подобные системы, довольствуются настройками работы по умолчанию, ибо и так известно, что все современные процессоры используют технологии авторазгона, и потому, как правило, при нагрузке частоты работы поднимут выше номинала. Правда тут может влиять фактор эффективности конкретной СО, ну и, разумеется, системы питания материнской платы.
Тем не менее, данная утилита предлагает предустановленные режимы работы, среди которых есть и High Performance, то есть предполагающий повышение ряда параметров работы CPU/RAM. Детально изучим позже.
Конечно же, мониторинг состояния работы ПК очень важен, и данная программа его предоставляет во всех нужных деталях. При этом можно вывести на экран лишь компактную версию.
Кому мало предустановленных режимов, тот может вручную заниматься оверклокингом через ту же самую программу.
Менеджер сетевых подключений даст возможность распределить нагрузку на канал, выставив приоритеты для той или иной программы. Также программа может определять потерю сигнала на одном канале и автоматический перевод сетевой нагрузки на другой (в случае одновременного подключения по двум сетевым контроллерам).
Управление подсветкой теперь тоже внутри этой программы (ранее Mystic Light была отдельной утилитой). Вариантов эффектов весьма много.
Разумеется, можно отдельно настроить разъемы ARGB и RGB на материнке. У разъемов для адресуемых RGB-лент — самый богатый выбор режимов подсветки.
Настройки BIOS
Все современные платы сейчас имеют UEFI (Unified Extensible Firmware Interface), которые, по сути, являются операционными системами в миниатюре. Для входа в настройки при загрузке ПК традиционно надо нажать клавишу Del или F2.
Попадаем в общее «простое» меню, где по сути одна информация, так что нажимаем F7 и попадаем уже в «продвинутое» меню.
Для разгона есть по сути уже стандартные опции в рамках того, что поддерживают процессоры Core X и оперативная память DDR4. Помним про наличие внешнего тактового генератора, поэтому можно гибко менять и частоту базовой шины. Опций много, но и не очень, как положено в оверклокерских линейках, однако для современных топовых процессоров наверно многие настройки — бесполезны, ибо процессор сам по себе уже работает на сильно повышенных частотах (с помощью Intel Turbo Boost).
Управление периферией. Имеется много интересных позиций, когда каждым портом USB можно управлять. Как и менять режимы работы слотов PCI-E и M.2.
Не менее важен раздел мониторинга, где можно управлять режимами работы вентиляторов.
Опять же, чисто формально переходим к разгону (уже хорошо известно, что современные процессоры с помощью технологий типа Intel Turbo Boost уже могут самостоятельно поднимать частоты до максимум, что оверклокерам мало чего остается (ну кроме хардкорных, которые выключают Turbo Boost и разгоняют на свой страх и риск).
Разгон
Полная конфигурация тестовой системы:
- материнская плата MSI Creator X299;
- процессор Intel Core i9-10980XE 3,0 ГГц;
- оперативная память Corsair UDIMM (CMT32GX4M4C3200C14) 32 ГБ (4×8) DDR4 (XMP 3200 МГц);
- накопители SSD OCZ TRN100 240 ГБ и Intel SC2BX480 480 ГБ;
- видеокарта Nvidia GeForce RTX 2070 Super Founders Edition;
- блок питания Corsair AX1600i (1600 Вт) Вт;
- СО Cooler Master MasterLiquid ML240P Mirage;
- телевизор LG 43UK6750 (43″ 4K HDR);
- клавиатура и мышь Logitech.
Программное обеспечение:
- операционная система Windows 10 Pro (v.1909), 64-битная
- AIDA 64 Extreme
- 3DMark Time Spy CPU benchmark
- 3DMark Fire Strike Physics benchmark
- 3DMark Night Raid CPU benchmark
- HWInfo64
- Adobe Premiere CS 2019 (рендеринг видеоролика)
Запускаем все в режиме по умолчанию. Затем нагружаем жестким тестом от AIDA и бенчмарком из CPU-Z.
Хорошая система питания и эффективная ЖСО сделали свое дело, и Turbo Boost сразу поднял частоты работы всех(!) ядер с 3,0 до 3,8 ГГц. При этом были разовые всплески частот и до 4,4 ГГц. Нагрев ядер достигал 77 °C (СО работала отменно, и не позволяла процессору нагреться еще сильнее). Температурные параметры у всех элементов матплаты — в норме (блок VRM не нагревался выше 59 °C, а чипсет Х299 — выше 48 °C), необычных явлений не замечено.
Через программу MSI Creator Center выставляем оптимальные параметры работы системы питания и частоту 4,3 ГГц по всем ядрам. Снова грузим теми же тестами.
Любопытно, но Turbo Boost уже остановился, и частоты по ядрам не поднимаются выше 4,3 ГГц. Как мы видим, нагрев некоторых ядер уже достиг критической отметки, и был отмечен эпизодический тротлинг. Остальные температурные параметры материнской платы не менялись. Проверяем стабильность работы рендерингом от Premiere. Таким образом, отмечаем, что на 4,3 ГГц по всем ядрам система может отлично работать (напомню, что номинал для данного CPU — 3,0 ГГц). Ну наверно все же стоит опустить до 4,2 ГГц.
Пробуем 4,5 ГГц, Тротлинг стал уже нехорошим, явно говорящим о том, что процессор перегревается. Но при этом ЖСО на выводится на максимум возможностей!!! (она подключена к материнке, потому что управляться должна ею).
Ну и наконец, берем просто тот самый High Performance режим из Creator Center.
Получаем уже 4.6 ГГц по всем ядрам, однако ЖСО поднимает обороты, тротлинг уменьшается, однако все равно присутствует. Упорно система не выводит СО на максимум оборотов. Понятно, что вручную можно выставить. Но интересно же исследовать всякие «умные» программы. К сожалению, понимаешь, что им еще развиваться и развиваться.
Выводы
MSI Creator X299 не относится к числу самых дорогих решений своего класса, но все же стоит более 35 тысяч рублей на момент подготовки обзора. Да, HEDT — это не для всех. Впрочем, некоторые ранее тестировавшиеся нами модели премиального уровня стоят более 60 тысяч рублей, а данная плата по возможностям и комплектации смотрится не хуже, будучи заметно дешевле.
У платы богатый комплект поставки и широкие возможности для подключения периферии. Особо выделим 19 портов USB (правда, высокоскоростных очень мало) и 4 слота PCIe x16, причем два из них могут иметь одновременно по 16 линий PCIe — в зависимости от используемого процессора. Так что плата, изначально предназначенная для серьезных профессионалов в области многопоточных вычислений, может заинтересовать и геймеров, желающих организовать Nvidia SLI или AMD CrossFire. Также эти слоты можно использовать под быстрые SSD с интерфейсом PCIe, равно как и прилагаемую в комплекте карту расширения M.2.Xpander-Aero. Всего на плату можно установить 7(!) M.2-накопителей.
Несмотря на то, что доказательств наличия «честных» фаз питания нет (маркировка используемого ШИМ-контроллера не дает однозначного ответа на этот вопрос), система питания спроектирована самым лучшим образом: 13 фаз для процессора и 2×2 для памяти. Она способна обеспечить работу любых совместимых процессоров под серьезным авторазгоном.
Еще надо отметить металлическое армирование слотов PCIe и слотов для модулей памяти. Плата имеет отличную СО, которая предусматривает массивные радиаторы на силовых элементах системы питания и чипсете и 8 разъемов для вентиляторов и помп; все накопители в слотах M.2 имеют радиаторы. Также надо упомянуть два Ethernet-порта, включая один очень быстрый (10 Гбит/с), и современного беспроводного контроллера, реализующего Wi-Fi 6.0 и Bluetooth 5.0. На задней панели у платы есть самый современный порт USB 3.2 Gen2×2 Type-C, имеется быстрый порт USB 3.2 Gen2 и внутри, но надо иметь корпус с выведенным USB Type-C. В целом с быстрым обменом данными с современными гаджетами через порт USB Type-C проблем не будет, а также поддерживается быстрая зарядка от него мобильных устройств.
Конечно же, надо упомянуть наличие контроллера Thunderbolt 3 (пусть и в виде карты расширения — все равно слотов хватает). Если же кому-то не требуется вывод изображения на 4К-приемники, можно воспользоваться быстрыми портами USB Type-C.
Еще в плюсы надо добавить красивую подсветку самой платы (включая широкие возможности для подключения дополнительных RGB-устройств). Ну, и надо отметить хорошее качество звука.
В целом плата получилась крайне интересной, а насчет стоимости — тут каждый думает сам. Все же HEDT — это изначально очень и очень дорогой сегмент. Что касается позиционирования MSI Creator X299 именно для создателей контента, то вы сами отлично понимаете, что подобное разделение в дорогом сегменте — штука весьма условная. С тем же успехом плату можно назвать оверклокерской и геймерской. Добавили немного фишек, положили в комплект карты расширения — вот и получили иное позиционирование. В то же время, архитектор или проектировщик прекрасно могут работать и на топовой геймерской плате, лишь бы она реализовывала все возможности многоядерных процессоров и гарантировала максимально возможную частоту их работы.
В номинации «Отличная поставка» плата MSI Creator X299 получила награду:
Благодарим компанию MSI Russia
и лично Лизу Чень
за предоставленную на тестирование плату
Для тестового стенда:
ЖСО Cooler Master MasterLiquid ML240P Mirage предоставлена компанией Cooler Master
блок питания Corsair AX1600i (1600W) предоставлен компанией Corsair
термопаста Noctua NT-H2 предоставлена компанией Noctua


























































































