Мы продолжаем изучение новых материнских плат на старом чипсете Intel X299. Вот кто еще 2 года назад, когда Х299 только вышел, мог предположить, что случится вторая волна выпусков материнок на том же чипсете? — Прямой причиной тому стала... компания AMD. Да, выпусками новых Ryzen и Ryzen Threadripper компания кардинально нарушила планы такого монстра как Intel. Архитектуры AMD Zen/Zen+/Zen2 оказались настолько высокоэффективными, что Intel долго не могла опомниться от шока, поэтому все последующие анонсы были спешными и несколько скомканными. Да и в целом теперь в рынок высокопроизводительных настольных решений внесена сумятица.
Я уже несколько раз отмечал, что энное время назад буквой «Х» компания Intel именовала самые топовые системные чипсеты для ПК (Х58/79/99), точно также с подобным суффиксом выходили и самые производительные и дорогие процессоры типа Core i7-900-5900X (для простоты назовем все такие процессоры как Core X). Затем несколько лет назад в сегменте «интеловских» платформ случилось разделение: материнские платы и чипсеты с «Х» стали относить к особому сегменту высокопроизводительных решений (Hi-End Desktop — HEDT), отделив от игровых (и просто общепользовательских), отдав последним букву «Z», поэтому появились продукты уже на Z-серии (Z170, Z370, Z390), и для них вышли Core i9-серии, это все стало тоже топовой платформой, но для более широкого круга потребителей, в основном геймеров-энтузиастов. Решения же семейства HEDT (помним, с «Х») имели не только свои чипсеты, но и отдельный сокет LGA2066, а также Intel ценами четко разделила сегменты (процессоры Core X стоили в разы дороже, да и материнские платы на Х299 дешевизной не отличались).
Когда на базе серверной архитектуры AMD EPYC появились Ryzen Threadripper, нацеленные, как бы на тот же HEDT, то потребители ожидали логичной конкуренции по сегментам: Ryzen vs Core i3/5/7/9 и Ryzen Threadripper vs Core X. В какой-то степени так оно и было до недавнего времени, хотя Ryzen (не Threadripper!) в ряде областей применения показывали себя эффективнее (быстрее) чем Core i3/5/7/9, и уже могли соперничать с очень дорогими Core X. За исключением игровых приложений, где у семейства Intel Core все еще были преимущества (главным образом у топовых Core i7/9). Выход AMD Ryzen 3000 поколения полностью снес размежевания Desktop-HEDT, и тот же Ryzen 9 3950X легко «бьет» многие Core X, будучи сильно дешевле (даже с учетом сейчас сильно завышенных цен на новые Ryzen из-за их дефицита).
Вся эта чехарда заставила компанию Intel «двигаться», поэтому были выпущены последние обновления Core X в лице 10000 Х серии, при этом цены на новые процессоры изначально объявлялись относительно низкими (даже ниже, чем у предыдущих 9000 Х, делая последних вообще морально мертвыми). Это все сильно оживило сегмент HEDT, в котором наметились жесткие «схватки» между Core Х и Threadripper 3000. Этим не могли не воспользоваться производители материнских плат, которые уже вовсю выпускают платы на базе AMD TRX40 (под новые «тредрипперы»), поэтому и на старом добром Intel X299 надо бы что-то выпустить, чтобы этот сегмент выглядел, как минимум, не заброшенным. К тому же, по последней информации, Intel сбросила цены и на наборы Х299 для производителей.
Вот и Asus Prime X299 Edition 30 — новый продукт в серии Prime. Эта серия для не заядлых геймеров (но иногда побаловаться не прочь), и рабочих станций нет у них, а есть просто ПК для офисно/домашних нужд. Вот для таких в ассортименте Asus есть серия Prime. Платы из этой серии не отличаются особыми наворотами, «фишками» для оверклокеров, но и не простенько-спартанские в то же время. Главный упор на стабильность и долговечность: поставил и забыл, пока не придет надобность апгрейда. Впрочем, особо надо отметить, что данная модель, выпущенная в честь 30-летия компании Asustek, все же выделяется некоторыми наворотами, и к серии Prime ее можно отнести разве что из-за следования серийному стилю в дизайне.
Собственно, начнем.
Asus Prime X299 Edition 30, как особая модель, выпущена в праздничной упаковке, белой коробке, которая застегивается на магнитах. Нарядная вкладка явно говорит о позиционировании этой модели.


Внутри коробки есть много отсеков: для самой материнской платы и для остального комплекта, разложенного по коробочкам.
Комплект поставки, разумеется, также особый. Кроме традиционных элементов типа руководства пользователя и кабелей SATA (что уже много лет является обязательным набором ко всем материнкам), в него входят: выносная антенна с подставкой для беспроводных соединений, разветвители для подключения подсветок, винтики для монтажа модулей M.2, провода с термодатчиками, Fan Extension Card II (для подключения дополнительных СО и RGB), Asus Smart Control Console (об этом позже), накопитель типа CD, фирменный Q-connector и монтажная планка для поддержки вертикального M.2 накопителя.
Стоит отметить, что «заглушка» на заднюю панель с разъемами уже смонтирована на самой плате.
Форм-фактор
Материнская плата Asus Prime X299 Edition 30 выполнена в форм-факторе ATX, имеет размеры 305×244 мм и 9 монтажных отверстий для установки в корпус.
На оборотной стороне элементов не так мало, как обычно, например, мультиплексоры PCI-E вынесены туда, часть VRM для одной из групп DIMM тоже — на обороте, ну и иная мелкая логика. Текстолит обработан: во всех точках пайки острые концы срезаны, однако гладкой поверхность PCB с той стороны назвать нельзя.
Технические характеристики
Традиционная таблица с перечнем функциональных особенностей.
| Поддерживаемые процессоры | Intel Core X 7-го, 9-го и 10-го поколений |
|---|---|
| Процессорный разъем | LGA 2066 |
| Чипсет | Intel X299 |
| Память | 8 × DDR4, до 256 ГБ, до DDR4-4266, четыре канала |
| Аудиоподсистема | 1 × Realtek ALC1220 (7.1) |
| Сетевые контроллеры | 1 × Aquantia Aqtion AOC111C Ethernet 5 Гбит/с 1 × Intel WGI219V Ethernet 1 Гбит/с 1 × Intel Dual Band Wireless AX200NGW/CNVi (Wi-Fi 802.11a/b/g/n/ac/ax (2,4/5 ГГц) + Bluetooth 5.0) |
| Слоты расширения | 3 × PCI Express 3.0 x16 (режимы x16, x16+x16 (SLI/CrossFire), x16+x16+x8 (CrossFire))* 2 × PCI Express 3.0 x2 (режимы x1)* |
| Разъемы для накопителей | 8 × SATA 6 Гбит/с (X299)* 2 × M.2 (X299, PCI-E 3.0 x4 для устройств формата 2242/2260/2280/22110)* 1 × M.2 (CPU, PCI-E 3.0 x4/SATA для устройств формата 2242/2260/2280/22110)* |
| USB-порты | 5 × USB 3.2 Gen1: 1 порт Type-A (синий) на задней панели + 2 внутренних разъема на 4 порта (X299) 2 × USB 2.0: 2 порта Type-A (черные) на задней панели (X299) 3 × USB 3.2 Gen1: 3 порта Type-A (синие) на задней панели (ASMedia) 1 × USB 3.2 Gen2: 1 внутренний разъем на 1 порт Type-C (ASMedia)* 2 × USB 3.2 Gen2: 2 порта Type-C на задней панели (Thunderbolt) 4 × USB 2.0: 2 внутренних разъема на 4 порта (Genesys) |
| Разъемы на задней панели | 2 × USB 3.2 Gen2 (Type-C) 4 × USB 3.2 Gen1 (Type-A) 2 × RJ-45 5 аудиоразъемов типа миниджек 1 × S/PDIF (оптический, выход) 2 антенных разъема 2 × Display Port |
| Прочие внутренние элементы | 24-контактный разъем питания ATX 2 8-контактных разъема питания ATX12V 1 слот M.2 (E-key), занят адаптером беспроводных сетей 1 разъем для подключения порта USB 3.2 Gen2 Type-C 2 разъема для подключения 4 портов USB 3.2 Gen1 2 разъема для подключения 4 портов USB 2.0 8 разъемов для подключения 4-контактных вентиляторов (поддержка помп ЖСО) 2 разъема для подключения неадресуемой RGB-ленты 2 разъема для подключения адресуемой ARGB-ленты 1 разъем для термодатчика 1 разъем аудио для передней панели корпуса 1 разъем CPU_OV 1 разъем для подключения управления с передней панели корпуса 1 разъем для подключения термодатчиков 1 разъем для подключения программного RAID Intel VROC 1 разъем Node для подключения совместимой с Asus периферии (поддерживает Fan Extension Card II) 1 кнопка включения питания (Power) 1 кнопка FlexKey (по умолчанию настроена на перезагрузку (Reset)) 1 кнопка сброса CMOS 1 кнопка обновления BIOS FlashBack |
| Форм-фактор | ATX (305×244 мм) |
| Средняя цена | 45 тысяч рублей на момент подготовки обзора |
* Есть нюансы по совместному разделению ресурсов, детали — в соответствующих разделах
Основная функциональность: чипсет, процессор, память
В глаза явно бросается большое количество портов для накопителей, три «длинных» слота PCI-Ex16, а вот USB-портов как-то не очень много для решения с такой ценой. Однако наличие очень быстрых портов USB 3.2 Gen2 (за счет Thunderbolt 3, да и самой аппаратной поддержки этой технологии) все же свидетельствует, что перед нами топовый (внутри серии Prime) продукт.


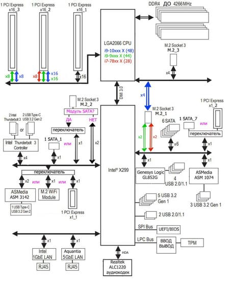
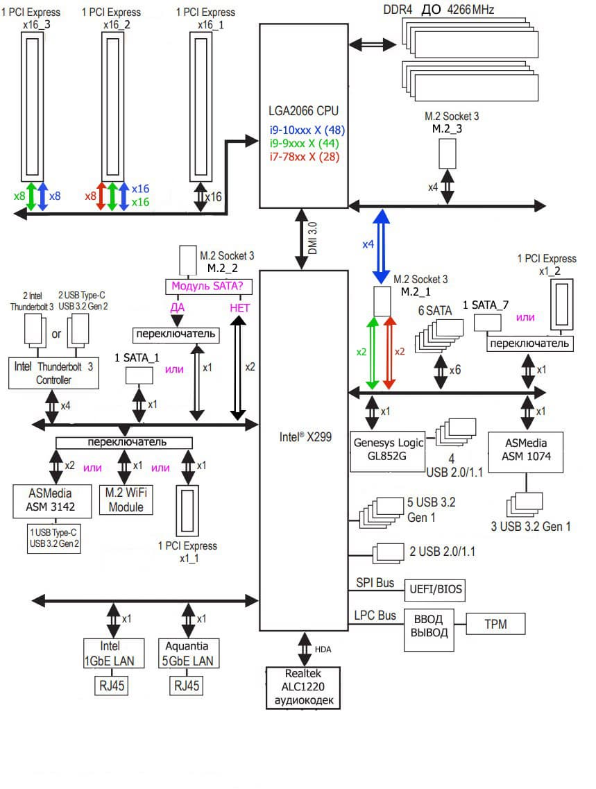
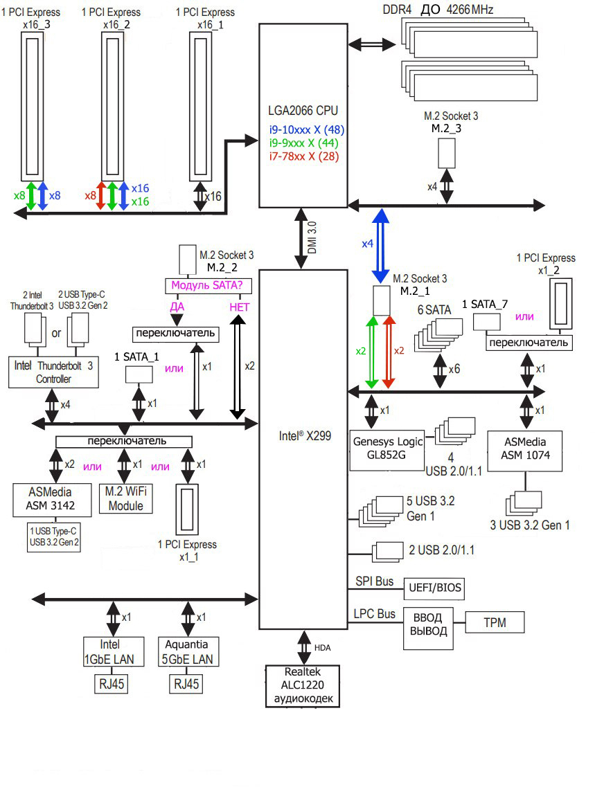
Схема работы связки чипсет+процессор.
Напомню, что набор системной логики Intel X299 вышел достаточно давно, более 2 лет назад, однако с тех пор своей актуальности не потерял (несмотря на то, что его «коллеги» из сегмента простых настольных систем уже успели три раза обновиться), просто потому что развитие того же настольного сегмента, но Hi-End класса идет более медленными темпами (и вообще, как я ранее писал, не появись внезапно на рынке AMD Ryzen Threadripper, может быть даже не родилось бы поколение Core i9-9900X и теперь 10000X). Именно обновлением процессоров (а не чипсета) мы обязаны появлению корректировки в блок-схем Х299 (желтым цветом): Core i9-10000X имеют уже 48 линий PCI-E, а также способны работать с более быстрой памятью (а каждый производитель волен сдвигать лимиты по частоте работы памяти еще выше).
Процессоры Intel Core i9-7000X/9000X/10000X (совместимые с сокетом LGA2066 и поддерживаемые Х299), не имеют USB портов, 28 (Core 7800X) или 44 (Core 7900X/9900X) или 48 (Core 10000X) линий ввода-вывода (включая PCI-E 3.0), при этом взаимодействие с X299 идет по особому каналу Digital Media Interface 3.0 (DMI 3.0), и линии PCI-E на это не расходуются. Все PCI-E линии процессора идут исключительно на слоты расширения PCI-E. Поэтому в системах такого рода можно легко встретить два слота PCI-Ex16, получаемые по 16 линий (что опять-таки, можно встретить только в системах уровня AMD Ryzen Threadripper) и еще один или два PCI-Ex16, получаемые по 8 линий. Поддержки портов USB/SATA у процессоров Intel нет.
В свою очередь чипсет X299 поддерживает в сумме 30 линий ввода/вывода, которые могут конфигурироваться в порты USB, SATA, PCI-E. При этом должно быть не более 14 портов USB, из которых может быть до 10 портов USB 3.2 Gen1 (Gen2 не поддерживается), и/или до 14 портов USB 2.0. Поддерживается также до 8 портов SATA и до 24 портов PCI-E 3.0.
Таким образом в сумме от тандема X299+Core X мы получаем по максимуму:
- 28/44/48 PCI-E 3.0 линий для видеокарт или иной периферии с PCI-E интерфейсом (от процессора);
- суммарно 14 портов USB, внутри которых до 10 портов USB 3.2 Gen1, до 14 портов USB 2.0 (от чипсета);
- 8 портов SATA 6 Гбит/с (от чипсета);
- 24 порта PCI-E 3.0 (от чипсета).
Понятно, что если всего 30 портов, то все указанные выше порты должны укладываться в этот лимит. Так что, скорее всего будет дефицит линий PCI-E, и свободно конфигурируемых в какие-то дополнительные порты/слоты линий PCI-E тут нет, и в этом еще одно кардинальное отличие платформ Intel от AMD.
Еще раз надо напомнить, что Asus Prime X299 Edition 30 поддерживает процессоры Intel Core X 7-го, 9-го и 10-го поколений (SkyLake-X, CascadeLake-X).
Для установки модулей памяти на плате Asus имеется восемь DIMM-слотов. Плата поддерживает небуферизованную память DDR4 (non-EСС), а максимальный объем памяти составляет: 256 ГБ при использовании UDIMM последнего поколения по 32 ГБ совместно с процессорами Core i9 10000X/9000Х; 128 ГБ в остальных случаях. Поддерживаются профили XMP.
Слоты DIMM не имеют металлической окантовки (препятствующей деформации слотов и печатной платы при установке модулей памяти и защищающей от электромагнитных помех), все же это прерогатива премиальной серии ROG.
Периферийная функциональность: PCI-E, SATA, разные «прибамбасы»
Выше мы изучили потенциальные возможности тандема X299+Core X, а теперь посмотрим, что из этого и как реализовано в данной материнской плате.
Итак, кроме USB-портов, к которым мы подойдем позже, чипсет Х299 обладает 24 PCI-E линиями. Считаем, сколько линий уходит на поддержку (связь) с тем или иным элементом (надо учитывать, что из-за дефицита PCI-E линий некоторые элементы периферии делят их, и потому использовать одновременно нельзя: для этих целей у материнской платы существует большое количество мультиплексоров):
- Intel Thunderbolt (4 линии);
- Переключатель: или ASMedia ASM3142 (USB 3.2) ( 2 линии), или Intel AX200 WIFI/BT (1 линия), или слот PCI-Ex1_1 (1 линия): максимум 2 линии;
- ASMedia ASM1074 (3 USB 3.2) (1 линия);
- Intel WGI219V (Ethernet 1Gb/s) (1 линия);
- Aquantia AOC111C (Ethernet 5 Gb/s) (1 линия);
- Genesys Logic GL852G (4 USB 2.0) (1 линия);
- Переключатель: если CPU с 44/28 линиями, то порт M.2_1 (PCI-E) (2 линии);
- Переключатель: или порт SATA _7, или слот PCI-Ex1_2 (1 линия)
- Переключатель: если в порту M.2_2 модуль SATA, то — переключатель2: или порт SATA_1 (1 линия), или M.2_2 (SATA) (1 линия); если модуль PCI-E, то 2 линии: максимум 2 линии;
- 6 портов SATA (_2,_3,_4,_5,_6,_8) (6 линий)
Собственно, 21 линия PCI-E оказалась занята, то есть чипсет загружен почти полностью. В чипсете Х299 имеется контроллер High Definition Audio (HDA), связь с аудиокодеком идет путем эмуляции PCI шины.
Теперь посмотрим выше на то, как работают процессоры в данной конфигурации. У нас может быть три вида CPU: с 48, 44 и 28 линиями PCI-E.
- Слот PCI-Ex16_1 всегда имеет 16 линий;
- Переключатель: если CPU с 48 или 44 линиями PCI-E, то слот PCI-Ex16_2 получает 16 линий; в противном случае (CPU с 28 линиями PCI-E) — 8 линий;
- Переключатель: если CPU с 48 или 44 линиями PCI-E, то слот PCI-Ex16_3 получает 8 линий; в противном случае (CPU с 28 линиями PCI-E) — отключен;
- Слот M.2_3 (только PCI-E накопители!) всегда получает 4 линии от CPU;
- Переключатель: если CPU c 48 линиями PCI-E, то слот M.2_1 (только PCI-E накопители!) получает 4 линии от CPU, в противном случае (CPU c 44 или 28 линиями PCI-E) питается от Х299.
Итак, все линии PCI-E от процессоров также полностью распределены.
А теперь пойдем по той самой периферии, которая и «пожирает» те самые ресурсы. Начнем со слотов PCI-E, их «кормит» не чипсет Х299, а процессор.
На плате есть 5 слотов: 3 PCI-E x16 (для видеокарт или других устройств) и 2 «коротких» PCI-E x1 слотов.
У процессора есть 28/44/48 линий PCI-E 3.0, они все идут на указанные слоты. Вот так выглядит схема распределения:
В отличие от обычных настольных систем, где полноценно получает 16 линий PCI-E только одиночная видеокарта (а если установить две видеокарты, объединив из в Nvidia SLI или AMD /CrossFire, то процессор выдаст уже по 8 линий PCI-E на каждый слот). Системы уровня HEDT отличаются от просто настольных конфигураций, прежде всего, по наличию PCI-E линий: процессоры Х-серии имеют от 28 до 48 линий, в зависимости от поколения. Поэтому можно смело ставить пару видеокарт в первый и третий (по счету) слоты, каждая получит по-прежнему 16 линий PCI-E.
А если уже кому-то очень захочется заполучить комбинацию из трех видеокарт (на сегодня это актуально только для технологии AMD CrossFireX), то первые две карты получат по-прежнему по 16-линий, а третья карта получит 8 линий (в пятом по общему счету слоту PCI-Ex16).
Что касается второго (третьего по общему счету) слота PCI-Ex16, то тут надо исходить из условий: процессор какого поколения у нас. Если мы имеем самые последние Core i9 10000X или Core i9 9000X, то данный слот также всегда получает 16-линий PCI-E. То есть, имея вышеуказанные процессоры, мы уже можем организовать тандемы Nvidia SLI/AMD CF без каких--либо потерь. Если же у нас Core i7 7800X (с 28 линиями PCI-E), то второй слот PCI-Ex16 переключается с х16 на х8 (в принципе, и в данном случае тандемы Nvidia SLI/AMD CF реальны, потери производительности будут незначительными).
Что касается третьего (пятого по общему счету) слота PCI-Ex16, то при использовании процессоров Core i9-10000X или i9-9000X (48 или 44 линии PCI-E) этот слот всегда работает в режиме х8, и вообще выключается в случае использования процессоров i7-7800X с 28 линиями PCI-E.
А вот насчет «коротких» слотов PCI-Ex1 — все намного сложнее. Первый (второй по общему счету) PCI-Ex1_1 делит ресурсы со слотом M.2 E key (который занят модулем беспроводных сетей Intel AX200), а также с контроллером ASMedia ASM3142, реализующим внутренний порт Type-C. Как можно догадаться, этот самый порт Type-C не будет работать одновременно с Intel AX200, поэтому по умолчанию и PCI-Ex1_1, и внутренний порт Type-C отключены.
Второй (четвертый по общему счету) PCI-Ex1_2 делит линии PCI-E с портом SATA_7, поэтому точно также по умолчанию PCI-Ex1_2 отключен.
Распределением линий PCI-E между слотами и контроллерами занимаются мультиплексоры ASMedia ASM1480.
В отличие от слотов для памяти, слоты PCI-E x16 имеют металлическое армирование из нержавеющей стали, которое увеличивает их надежность (что может быть важным в случае довольно частой смены видеокарт, но что более важно: такой слот легче выдержит нагрузку на изгиб в случае установки очень тяжелой видеокарты топового уровня). Кроме того, такая защита предохраняет слоты от электромагнитных помех.
Заметим, что расположение слотов PCI-E позволяет легко смонтировать СО любого уровня и класса. Что же касается PCI-Ex1 слотов, которые из-за дележки ресурсов с более актуальной периферией, всегда отключены, то их отсутствие вряд ли как-то негативно скажется: во-первых, трех слотов PCI-Ex16 вполне достаточно для использования не только под видеокарты, но и под любую PCI-E периферию. И не забываем, что все PCI-Ex16 получают «питание» от процессора, поэтому можно легко их использовать для дополнительных карт, несущих слоты M.2. с целью организовать быстрые RAID.
Для поддержания стабильных частот на шине PCI-E имеется внешний тактовый генератор.
Идем дальше. На очереди — накопители.
Всего у платы 8 разъемов Serial ATA 6 Гбит/с + 3 слота для накопителей в форм-факторе M.2. (Еще один слот M.2 Key E расположен под кожухом с портами ввода-вывода занят контроллером беспроводных сетей Wi-Fi/Bluetooth). Как выше уже рассмотрели на блок-схеме платы, чипсет X299 поддерживает до 8 портов SATA, и все они реализованы через него.
Поскольку 24 линий PCI-E у Х299 явно не хватает для всей периферии, есть разделение ресурсов, о котором я писал выше. Например, порт SATA_1 и слот PCI-Ex1_2 не могут одновременно работать.
Однако и это не все, но вначале пройдемся по по слотам M.2. На плате есть три слота (все они поддерживают максимальные размеры модулей до 22110), при этом один из них (M.2_2) выполнен в вертикальном форм-факторе, и он же единственный, в который можно установить накопители с любым интерфейсом (PCI-E/SATA, для его монтажа в комплекте поставки есть специальный крепеж). Но при этом и возникает очередное ограничение по портам SATA. Если в M.2_2 установить модуль с интерфейсом SATA, то порт SATA_7 будет отключен.
Средний слот M.2_3 получает данные от CPU и поддерживает накопители только с интерфейсом PCI-E (в него же можно установить и Intel Optane Memory). Нижний M.2_1 также поддерживает накопители только с интерфейсом PCI-E (в него же тоже можно установить и Intel Optane Memory), но получает данные от CPU только в случае i9-10000X (с 48 линиями PCI-E), а если же у нас другие процессоры, то M.2_1 получает данные от Х299.
Оба горизонтально расположенных слота M.2 имеют радиаторы с термоинтерфейсами.
Теперь о «фенечках», то есть «прибамбасах». Несмотря на особое позиционирование данной линейки, всяких изюминок на материнке предостаточно. Взять хотя бы традиционные кнопки.
Очень удобными являются кнопки перезагрузки компьютера Reset и включения Power. Все тестеры очень благодарят производителей плат за подобные кнопки. Если вдруг случился сбой из-за неверно выставленных параметров работы материнской платы, то для сброса настроек CMOS также имеется физическая кнопка (справа).
У материнской платы имеются световые индикаторы, сообщающие о проблемах с тем или иным компонентом системы.
Если после включения компьютера к моменту перехода на загрузку ОС все индикаторы погасли, то проблем нет.

Продолжая разговор о световых индикаторах, надо упомянуть и возможности материнской платы по подключению RGB-подсветки. Имеется четыре разъема для подключения любых устройств этого плана: 2 разъема для подключения адресуемых (5 B 3 A, до 15 Вт) RGB-лент/устройств, 2 разъема неадресуемых (12 В 3 А, до 36 Вт) RGB-лент/устройств. Разъемы для подключения неадресуемых RGB устройств имеются вверху и внизу платы.
Примерно аналогично расположены и два разъема для подключения ARGB (правда только нижние ARGB/RGB вместе, а верхние разнесены):


Контроль по синхронизации работы подсветки возложен на чип Aura 52UA (не удалось выяснить, как оригинально назывался чип и кто его производитель)
Разумеется, есть и традиционный набор штырьков FPanel для подключения проводов к передней (а сейчас уже часто и верхней или боковой или все это сразу) панели корпуса.

Для удобства подключения можно использовать прилагаемый Q-connector: своего рода «болванка», в которую вставляются «хвосты» от корпуса, а ее целиком уже потом можно воткнуть на материнскую плату.

Также на плате имеется фирменный разъем Node: для подключения совместимых блоков питания (мониторинг напряжений, оборотов вентилятора и прочих функций).
Порт Node подписан и он рядом с USB.

У данной платы уже есть применение этого разъема для подключения Fan Extension Card II, но об этом позже в следующем разделе.
Для размещения прошивки UEFI/BIOS использованы микросхемы Winbond 25Q128 (основная и резервная копии).
Как и многие топовые материнки от конкурентов, эта плата обладает технологией «холодной» прошивки BIOS без включения самой платы (наличие ОЗУ, процессора и прочей периферии необязательно, нужно лишь подключить питание) — Flashback.
За работу этой технологии отвечает контроллер BIOS AI1315 (опять же, это перемаркированная микросхема, и не удалось определить, чей продукт скрывается под этим названием), а за защиту прошивки отвечает контроллер STMicroelectronics STM32L.

Для такого обновления BIOS версию прошивки надо вначале переименовать в X299E3.CAP и записать в корень на USB-«флешку», которая вставляется в особо отмеченный порт USB. Ну и запуск через кнопку, которую надо держать 3 секунды. Сама кнопка расположена рядом с другими (Power, Reset).
Хотя данная материнская плата не относится к семейству ROG, однако какие-то «фенечки» есть и для оверклокеров. Например, можно подключить дополнительный внешний термодатчик.

Также имеется фирменная микросхема TPU — контроллер для программного управления частотами работы (короче, для разгона).
Материнская плата также поддерживает технологию быстрого программного RAID Intel VROC, для чего имеется соответствующий разъем для подключения отдельно приобретаемого ключа.

Ну и, разумеется, если мы ведем речь о «фенечках», то обязательно надо упомянуть поставляемую с платой Smart Control Console.


Это устройство подключается к плате через два USB 2.0-коннектора и служит информационным небольшим экраном, сообщающим параметры работы платы, а также дату и время.


Кроме того, консоль имеет камеру, поэтому может служить и в качестве веб-камеры (глазок камеры может закрываться шторкой, а также имеется встроенный микрофон). Однако основное применение у этой камеры — это управление работой материнской платы с помощью голосовых команд и жестов через программный комплекс Armoury Crate.
Но и этого мало. Юбилейный выпуск материнки не был бы таким торжественным, если бы не наличие на самой плате экранчика, на который также можно вывести информацию о текущих параметрах работы ПК, или какую-либо анимацию.
Я уже ранее отмечал, что несмотря на то, что материнская плата не относится к семейству ROG, она обладает некоторыми оверклокерскими свойствами (это снова к вопросу — как подчас пересекаются линейки Prime и ROG, и принадлежность продукта к той или иной можно определить лишь по внешнему дизайну). Например, имеется перемычка, включающая/выключающая повышение напряжений на процессоре выше тех диапазонов, что имеются в BIOS по умолчанию. Понятное дело, что это нужно только заядлым оверклокерам, для которых данная материнская плата, как бы и не предназначена.

Периферийная функциональность: USB-порты, сетевые интерфейсы, ввод-вывод
Продолжаем рассматривать периферию. Теперь на очереди USB-порты. И начнем с задней панели, куда выведены большинство из них.
Повторим: чипсет X299 способен реализовать 14 выделенных портов USB всех типов (из них до 10 — USB 3.2 Gen1, до 14 — USB 2.0). Часть портов жестко фиксирована именно как USB, а часть может переконфигурироваться при надобности. Также мы помним и про 24 линии PCI-E, которые идут на поддержку накопителей, сетевых и иных контроллеров (я выше уже показал на что и как они расходуются).
Итак, что мы имеем? Всего на материнской плате — 17 портов USB:
- 1 порт USB 3.2 Gen2 (самый быстрый на сегодня): реализован через контроллер ASMedia ASM3142 и представлен внутренним портом Type-C (для подключения такого же разъема на передней панели корпуса, и мы помним, что этот порт делит ресурсы с контроллером беспроводных сетей и слотом PCI-Ex1_1);
- 2 порта USB 3.2 Gen2: все реализованы через Intel Thunderbolt 3.0 и представлены разъемами Type-C на задней панели. Работа этих портов также поддерживается микросхемами Texas Instruments TPS65988A;
- 5 портов USB 3.2 Gen1: все реализованы через X299, один представлен на задней панели портом Type-A (синий); остальные 4 представлены 2 внутренними разъемами на материнской плате на 2 порта каждый;
- 3 порта USB 3.2 Gen1: все реализованы через контроллер ASMedia ASM1074 и представлены портами Type-A (синие) на задней панели;
- 2 порта USB 2.0/1.1: все реализованы через X299 и представлены портами Type-A (черные) на задней панели;
- 4 порта USB 2.0/1.1: все реализованы через контроллер Genesys Logic GL852G и представлены 2 внутренними разъемами на 2 порта каждый
Итак, через чипсет X299 реализовано 5 USB 3.2 Gen1 + 2 USB 2.0 = 7 портов. Мы видели, что по выделенным линиям PCI-E все ресурсы распределены полностью, а портов через Х299 реализовано мало. Дело в том, что у Х299 всего 30 универсальных портов/линий, куда входят и USB, и связи с периферией. Ранее я уже показал, что 21 линия распределена для связи с контроллерами и на порты накопителей, поэтому на USB порты остается не более 9 линий.
Следует отметить, что внутренний разъем USB Type-C (USB 3.2 Gen2) поддерживает функцию быстрой зарядки (для реализации имеется специальная фирменная утилита). Если у вас имеется корпус с возможностью подключения к этому разъему и выводу сигнала на крышку, то сможете через Type-C заряжать свои мобильные устройства в режиме быстрой зарядки (но мы опять же помним, что этот порт не будет работать вместе с контроллером беспроводных сетей!).
Наконец, ключевая особенность данной материнской платы, выделяющая ее среди остальных, это поддержка Thunderbolt 3 (Через контроллер JHL7540).
Данная версия интерфейса, разработанного Intel, поддерживает скорость передачи данных до 40 Гбит/с и до 6 устройств с одного выхода (через хабы). Главная особенность реализации Thunderbolt на этой плате — возможность вывода изображения на приемники с разрешением до 8К! Два разъема Type-C на задней панели платы как раз и обслуживаются Intel JHL7540 и могут работать как в режиме простого USB 3.2 Gen2, так и Thunderbolt 3.

Наверное, вы обратили внимание, что данная плата имеет два DisplayPort 1.4, работающие только на вход. Сделано это именно ради реализации Thunderbolt 3: выход видеокарты соединяется со входом DP на материнке, а уже с выхода Type-C/Thunderbolt изображение передается на монитор или телевизор.

Для подключения видеокарты ко входу DisplayPort на материнской плате можно использовать комплектный кабель Mini-DP—DP либо приобрести обычный кабель DisplayPort (говорят, что могут быть проблемы из-за длины кабеля, и не все подойдут). Разумеется, точно также можно подключить, например, вторую видеокарту к другому порту DP на материнке.
В сумме теоретически можно подключить до 12 устройств, учитывая, что Thunderbolt 3.0 способен передавать до 40 Гбит в секунду.
Теперь о сетевых делах.
Материнская плата оснащена средствами связи очень богато. Начнем с обычного уже Ethernet-контроллера: Intel WGI219V, способного работать по стандарту 1 Гбит/с.
Кроме него, есть и скоростной сетевой контроллер Aquantia 5 Гбит/с.
Как уже ранее отмечал, такого рода сетевой контроллер очень может быть востребован стримерами, а также для нужд перебрасывания по сети огромного массива информации. А также наличие двух сетевых соединений гарантирует работу сети, если вдруг с одним из них возникла проблема. Ну и, собственно, защита внутренней сети от внешней, или простое разделение сетей, чтобы пришедшие из Интернета проблемы (вирусы и т. п.) не смогли попасть во внутреннюю сеть, к которой подключен данный ПК.
Имеется и комплексный беспроводной адаптер на контроллере Intel AX-200NGW, через который реализованы Wi-Fi 6 (802.11a/b/g/n/ac/ax) и Bluetooth 5.0. Он установлен в слот M.2 (E-key), расположенный около задней панели, куда и вынесены его разъемы для привинчивания выносных антенн.
Заглушка, традиционно надеваемая на заднюю панель, в данном случае уже надета, и изнутри экранирована для снижения электромагнитных помех.
Теперь про блок ввода-вывода, разъемы для подключения вентиляторов и т. п. Разъемов для подключения вентиляторов много: 8 штук!
В принципе, можно увидеть, что гнезда достаточно равномерно распределены по периметру платы и включают в себя 6 гнезд для подключения воздушных вентиляторов и 2 гнезда для подключения помп ЖСО.
Также Asus Prime X299 Edition 30 обладает встроенными термодатчиками (плюс гнездо для подключения внешнего). Управление всем этим богатством возложено на утилиту Fan Xpert4, а также реализовано управление в настройках UEFI/BIOS.
Работа Multi I/O обеспечивается Nuvoton NCT6798, а мониторингом занимается вышеназванный контроллер TPU.

Такой же TPU есть и на прилагаемой в комплекте карте Fan Extension Card II.
Карта расширяет количество гнезд подключения вентиляторов на 6 (всего становится 14!), а также добавляет три гнезда для подключения RGB-подсветки, и три разъема для подключения дополнительных термодатчиков.
Карта требует питания через периферийный разъем от БП и подключается к материнской плате через фирменный разъем Node (при этом на самой карте есть еще такой же разъем для подключения иной проприетарной периферии).
Аудиоподсистема
Как и практически во всех современных материнских платах, звуком заведует аудиокодек Realtek ALC1220 (перемаркированный в данном случае в S1220). Он обеспечивает вывод звука по схемам до 7.1.
Сопутствующих ЦАП и(или) операционных усилителей нет. В аудиоцепях платы применяются «аудиофильские» конденсаторы Nichicon Fine Gold.
Аудиотракт вынесен на угловую часть платы, как обычно левый и правый каналы усилителя разведены по разным слоям печатной платы. В целом можно снова повторить, что это стандартная аудиоподсистема, способная удовлетворить запросы большинства пользователей, не ожидающих от звука на материнской плате чудес.
Для тестирования выходного звукового тракта, предназначенного для подключения наушников или внешней акустики, мы использовали внешнюю звуковую карту Creative E-MU 0202 USB в сочетании с утилитой RightMark Audio Analyzer 6.4.5. Тестирование проводилось для режима стерео, 24-бит/44,1 кГц. По результатам тестирования аудиотракт на плате получил оценку «Средне» (что как-то странно для столь навороченной материнки, хотя надо сказать, что оценка «Отлично» практически не встречается на интегрированном звуке, все же это удел уже полноценных звуковых карт).
Питание, охлаждение
Для питания платы на ней предусмотрены 3 разъема: в дополнение к 24-контактному ATX здесь есть еще два 8-контактных EPS12V.
Система питания очень внушительная (материнская плата топового уровня, к тому же для HEDT процессоров, которые весьма прожорливы).
Схема питания в целом имеет 16 фаз. Как мы знаем, наличие SoC — это все же пока прерогатива процессоров AMD, у Intel чиплетных техник в десктопном сегменте пока нет. Опять же, если мы говорим про обычные процессоры, то почти все они (которые без суффикса F) имеют встроенную графику, а значит обычно часть фаз питания приходится на iGPU (встроенное графическое ядро). Однако это все не наш случай, и у HEDT процессоров нет встроенной графики. Неужели такая громадная схема для Vcore и обвязки? Честно ли тут 16 фаз? Давайте разбираться.
Производитель говорит о честных 16 фазах, способных «пронести сквозь себя» свыше 900 Вт. Смотрим на ШИМ-контроллер, видим старый добрый ASP1405I (входящий в фирменную систему стабилизации питания Digi+), способный работать максимум с 8 фазами.
Удвоителей фаз на плате нет, поэтому сразу приходит мысль о традиционной уже для Asus схеме программного управления фазами, однако мы видим второй ШИМ-контроллер Digi+ EPU ASP1905
К сожалению, найти информацию по нему не удалось, представители компании-производителя лишь невнятно сказали, что используется сочетание двух контроллеров. Но как мне кажется, все устроено традиционным способом для Asus. Ранее я уже упоминал контроллер TPU, отвечающий за дополнительное управление частотами и прочим. Вот именно через него и задействована данная схема: каждая фаза из 8ми имеет по два набора элементов, то есть просто параллельно, а использовать полновесную схему, или что-то из нее выключать — заведует TPU. Для этих целей на плате имеются 8 вспомогательных контроллеров uPI Semiconductor uP0132Q, которые, судя по всему, и заняты хитрым включением/отключением сборок.
Так что каждая фаза имеет усиленный потенциал по питанию: имеет две суперферритовые катушки и две транзисторные сборки International Rectifier IR3555.
У модулей оперативной памяти — по двухфазной схеме питания на каждый блок DIMM.
Управляют схемой два ШИМ-контроллера Digi+ ASP1103, расположенные около каждого блока слотов памяти.


Теперь про охлаждение.
Все потенциально сильно греющиеся элементы имеют свои собственные радиаторы.
Как мы видим, охлаждение силовых преобразователей (два радиатора под прямым углом друг ко другу) идет по единой схеме, так как оба радиатора связаны тепловой трубкой. Радиатор чипсета Х299 — небольшой и самостоятельно охлаждает данный хаб.
Для модулей M.2, как я уже выше отмечал, есть свои три радиатора с термоинтерфейсами.
Они не крепятся к большому чипсетному радиатору (просто смотрятся как продолжение общего дизайна), поэтому не принимают участие в общей схеме охлаждения.
И снова мы видим некий элемент, говорящий о том, что перед нами все же один из флагманов материнских плат (несмотря на серию Prime). Это усиленное охлаждение блока VRM, на радиаторе установлен небольшой вентилятор, который запускается только при достижении температуры 60С. Управляется через ПО и настройки в BIOS. В принципе, можно и отключить — никаких ужасных перегревов не случится.
Над блоком разъемов задней панели установлен пластиковый кожух соответствующего дизайна и с подсветкой, радиаторов там нет.
Подсветка
У компании Asus обычно только топовые платы семейства ROG отличаются очень красивой подсветкой. Однако и сейчас мы видим очень симпатичную подсветку. Светодиоды подсвечивают элементы дизайна на кожухе, покрывающем задний блок с разъемами, а также подсвечен радиатор чипсета. Через программу Aura Sync можно создать эффектные световые решения.
И все же серия Prime — это не для развлекухи, моддинг здесь, как правило, не является основным мотивом.
Тем не менее, выглядит подсветка очень эффектно, а также помним, что еще на этой плате поддерживается подключение светодиодных RGB-лент/устройств к 4 разъемам.
Программное обеспечение под Windows
Все программное обеспечение можно скачать с сайта производителя asus.com.
Основная программа — AI-Suite. В ней все управление параметрами работы материнской платы, и основным элементом является Dual Intelligent Processors 5 — программа настройки работы всей платы по частотам, вентиляторам и напряжениям.
Что обозначает это загадочное название «Dual Intelligent Processors 5»? 5 — означает пять стадий установки оптимальных параметров работы системы при оверклокинге. И задействованы в этом два процессора: TPU и EPU (первый форсирует параметры, второй, «оглядываясь» на энергосбережение, вносит коррективы).
В компании постоянно работает целая команда инженеров для того, чтобы находить всевозможные варианты сочетаний частот, таймингов, вольтажей, то есть получается много пресетов. И вот, TPU — берет некий пресет оверклокинга, устанавливает параметры. EPU следит за энергосбережением.
После консенсуса все переходит к третьей стадии — наладке работы систем охлаждения, чтобы они обеспечили должное снижение температуры процессору и ОЗУ.
Затем ШИМ-контроллер командует транзисторными сборками с помощью дополнительных чипов отбрасывая ненужные.
Геймер всегда может вмешаться в этот праздник автооверклокинга и задать свое. Подписав соглашение, что все последствия берет на себя...
Следует еще сказать про утилиту Armoury Crate, которая является этаким менеджером-надзирателем за всем ПО Asus, следя за своевременным обновлением, управляет подсветкой (Aura Sync ныне интегрирована в Armory Crate) ну и новыми возможностями, а также отвечает за синхронизацию работы всех устройств Asus из серии ROG. Ее установщик находится в... UEFI BIOS.
По умолчанию настройка установки этой программы включена, поэтому не стоит удивляться, если после загрузки Windows вам будет задан вопрос о том — хотите вы установить Armoury Crate или нет. Даже если откажитесь, то Asus Live Update все равно будет принудительно установлен, и периодически будет оповещать о надобности обновлений. Удалить его невозможно, т. к. при следующей перезагрузке программа снова будет установлена из UEFI. Так что, если кому сие не нужно — не забудьте в настройках BIOS выключить эту утилиту.
Управление подсветкой теперь тоже внутри Armoury Crate.
Утилита умеет распознавать все фирменные элементы Asus, оснащенные подсветкой, включая модули памяти. Также этой же программой настраиваются экранчики как на самой плате, так и на Smart Control Console.
Также можно загрузить Aura Creator и с его помощью создать свои сценарии работы подсветки.
У разъемов для адресуемых RGB-лент — самый богатый выбор режимов подсветки (у разъемов для обычных RGB-лент выбор режимов намного проще). Можно задавать подсветку как для отдельных элементов, так и для всей группы в целом, а также записывать выбранные алгоритмы подсветки в профили, чтобы потом легко переключаться между ними.
К сожалению, опробовать работу Smart Control Console не удалось, поскольку при переходе на закладку консоли программа Armoury Crate требовала загрузить пакет Nvidia CUDA, но непонятно — что это и откуда ставить. И поэтому невозможно было настроить консоль. Да и вообще в целом Armoury Crate вызывает много нареканий своими глюками, очень сырая еще программа.
Настройки BIOS
Все современные платы сейчас имеют UEFI (Unified Extensible Firmware Interface), которые, по сути, являются операционными системами в миниатюре. Для входа в настройки при загрузке ПК традиционно надо нажать клавишу Del или F2.
По умолчанию система предлагает «простое» меню для тонкой настройки, но можно нажать F7 и попасть в «продвинутое» меню.
Основные разделы «продвинутого» меню касаются общих установок работы материнской платы, настроек разгона, возможности обновления прошивки BIOS (уже через программный интерфейс), просмотра состояния платы (мониторинга), записи-чтения профилей, в которых занесены установки по разгонам, также имеются: настройщик автоматического разгона, программа по настройки работы вентиляторов (аналогично той «софтине», о которой рассказал выше).
Разделы, касающиеся периферийных устройств — обычны и привычны.



Интересен раздел по конфигурации каждого слота PCI-E, а также M.2.









Закладка мониторинга не только просто демонстрирует температуры и частоты вращения вентиляторов, но и дает возможность управлять работой вентиляторов: мы помним, что суммарно на плате есть 8 разъемов для подключения оных (включая помповые гнезда).
И шесть из них имеют возможность управления из BIOS (можно выставить режим контроля: через ШИМ или напрямую), также можно наглядно выставить контрольные точки работы вентиляторов в зависимости от нагрева.


Настроек по разгону много, то есть это достаточно запутанные «дебри». Правда, в данном случае их не так много, ибо плата все же не «оверклокерская».




Разумеется, в составе UEFI есть и утилиты по обновлению версии прошивки, удалению информации с носителей без возможности восстановления, справочники.
Разгон
Полная конфигурация тестовой системы:
- материнская плата Asus Prime X299 Edition 30;
- процессор Intel Core i9-10980XE 3,0 ГГц;
- оперативная память Corsair UDIMM (CMT32GX4M4C3200C14) 32 ГБ (4×8) DDR4 (XMP 3200 МГц);
- накопители SSD OCZ TRN100 240 ГБ и Intel SC2BX480 480 ГБ;
- видеокарта Nvidia GeForce RTX 2070 Super Founders Edition;
- блок питания Corsair AX1600i (1600 Вт) Вт;
- СО Cooler Master MasterLiquid ML240P Mirage;
- телевизор LG 43UK6750 (43″ 4K HDR);
- клавиатура и мышь Logitech.
Программное обеспечение:
- операционная система Windows 10 Pro (v.1909), 64-битная
- AIDA 64 Extreme
- 3DMark Time Spy CPU benchmark
- 3DMark Fire Strike Physics benchmark
- 3DMark Night Raid CPU benchmark
- HWInfo64
- Adobe Premiere CS 2019 (рендеринг видеоролика)
Запускаем все в режиме по умолчанию. Затем нагружаем тестом AIDA, а еще дополнительно CPU-тесты из 3DMark.
Хорошо видно, что система очень бережет процессор, да и в целом энергоресурсы, поэтому частоты выставлены чуть выше номинала (максимумы в 4,5 ГГц — это единичные всплески в разное время, поэтому не надо считать, что процессор сможет по всем ядрам так работать в режиме по умолчанию). Температурные параметры у всех элементов матплаты — в норме, необычных явлений не замечено, вентилятор на VRM-охладителе включался эпизодически, но он тихий, и его не слышно.
Через программу AI-Suite выставляем параметры работы системы питания на максимум и запускаем фирменную программу Intel — Extreme Tuning Utility.
Да, программа как бы осторожно поставила 3,8 ГГц на все ядра, не позволяя «лишнего». Много это или мало? В 3DMark тестах получился прирост в 3%-6%. Рендеринг в Adobe Premiere прошел на 3% меньше по времени. Ну, наверно ничего особенного, хотя и тоже толк с учетом того, что параметры работы в целом остались в норме: перегревов нет, каких-то странностей тоже.
А теперь запустим авторазгон через фирменное ПО Asus. После выставления параметров система ушла на перезагрузку, показав странное:
Ну ладно, система запустилась, и мы снова продолжаем тесты.
О, частоты чуть-чуть поднялись, потребление процессора выросло до 235 Вт, стресс-тесты успешно пройдены. Результаты бенчмарков на 1-2% выше предыдущих. Меня больше порадовало, что рендеринг Adobe Premiere не только стал чуть короче, но и полностью прошел (как известно, это самый жуткий стресс-тест для любых разгонов, да и вообще систем в целом).
Учитывая, что обычно я занимаюсь детальным оверклокингом только на игровых и вообще самых топовых матплатах, на сем я закончу с разгоном. Забегая вперед, скажу, что наш самый-самый топовый процессор смог работать и на 4,5 ГГц (но об этом в следующем материале).
Выводы
Asus Prime X299 Edition 30 относится к серии Prime, которая стоит несколько особняком, включая что-то от игровых плат, что-то от простых, что-то от флагманов. Но в целом это должно быть просто, надежно, сердито и... серебристо. В данном случае мне лично немного непонятно, почему особое издание, посвященное 30-летию компании Asus, выпустили именно в этой серии, а не в ROG, например. Ну ладно, это так, отступление. Будем считать, что в линейку Prime плата попала просто из-за дизайнерского стиля серии.
Asus Prime X299 Edition 30 относится к весьма дорогим платам, по цене она сопоставима с флагманами, поэтому будет доступна лишь немногим пользователям. Но при этом она обладает всеми признаками принадлежности к классу Hi-End, начиная с упаковки и комплекта поставки. Да, особых возможностей для разгона здесь нет (это видно даже по настройкам в Ai-Suite), зато в наличии поддержка Thunderbolt 3, сверхбыстрого Intel VROC и т. п. У Asus Prime X299 Edition 30 есть 2 Ethernet-адаптера, в том числе один со скоростью 5 Гбит/с, очень много USB-портов, богатый ассортимент высокоскоростных слотов для периферии, включая пару полноскоростных PCIe 3.0 x16. В плату можно установить пару видеокарт, объединенных в Nvidia SLI/NVLink или AMD CrossFire, и 8 модулей памяти (в 4 канала).
Слоты PCI-E х16 армированы, для накопителей во всех горизонтальных слотах M.2 предусмотрено хорошее охлаждение. Великолепно спроектирована система питания, способная обеспечить работу любых совместимых процессоров с большим запасом стабильности. Кого-то привлечет аппаратная поддержка Intel Thunderbolt 3.0, позволяющая выводить изображение на много приемников либо в очень высоком разрешении. Те же два порта USB Type-C в свободное от функций Thunderbolt время можно использовать и как скоростные порты USB 3.2 Gen2. 8 разъемов для подключения вентиляторов позволят спроектировать любую систему охлаждения. Можно вспомнить и про широкие возможности для подключения дополнительных ARGB/RGB-устройств.
Выделим комплект поставки, в котором кроме карты с дополнительными портами для вентиляторов и подсветки, есть и Smart Control Console, которая, по идее, должна позволить управлять платой голосом и жестами (однако кривизна и сырость ПО Armoury Crate пока не позволили нам это изучить).
В целом плата получилась очень интересной, красивой, а стоит ли платить такие деньги — это каждый решает сам. Данная плата — явно не для широкого круга пользователей, но и весь сегмент HEDT в силу своих особенностей и цен интересует лишь относительно малый процент покупателей.
В номинации «Оригинальный дизайн» плата Asus Prime X299 Edition 30 получила награду:

В номинации «Отличная поставка» плата Asus Prime X299 Edition 30 получила награду:

Благодарим компанию Asus Russia
и лично Евгения Бычкова
за предоставленную на тестирование плату
Для тестового стенда:
ЖСО Cooler Master MasterLiquid ML240P Mirage предоставлена компанией Cooler Master
блок питания Corsair AX1600i (1600W) предоставлен компанией Corsair
термопаста Noctua NT-H2 предоставлена компанией Noctua


























































































